Технологія виробництва круп - гороху коленого нешліфованого.
Верещинський О.П., генеральний директор ТОВ «ОЛИС», доктор технічних наук
Шевченко О.В., начальник відділу розробок та впроваджень ТОВ «ОЛИС», м. Одеса
Як відомо, сім'ядолі у зерні гороху складають 90-94 % від його маси [1], однак фактичний вихід круп гороху шліфованого, що виробляється за традиційною технологією не перевищує 82-83 % від маси очищеного зерна. При цьому, вихід дрібки і мучки складає біля 7-8 %. З огляду на вказаний ступінь використання зерна гороху для харчування збільшення виходу круп є перспективним напрямком розвитку технології його переробки.
Аналіз традиційної технології виробництва горохових круп [1, 2] показує, що утворення значної кількості мучки і дрібки спричиняють операції лущення-шліфування, що проводяться в лущильно-шліфувальних машинах. Зазначені машини реалізують дію стирання абразивним ротором, тому подрібнення сім'ядолі зерна з утворенням дрібки і мучки є природнім наслідком їх роботи. Лущений горох, особливо відокремлені сім'ядолі, мають пошкоджену поверхню, тому для підвищення товарного вигляду крупи зазначені продукти полірують. Операція полірування також проводиться в лущильно-шліфувальних машинах, але при значно «м'якіших» режимах. Однак, наслідком такої обробки є також відокремлення частин сім'ядолі у вигляді мучки, що також приводить до зменшення виходу круп.
Аналіз морфології та анатомії зерна гороху, а також традиційної технології переробки його у крупи дозволили обґрунтувати можливість вирішення задачі розробки обладнання та технології для виробництва нешліфованих круп з гороху, що реалізовуватиметься без використання лущильно-шліфувальних машин.
Результатом конструкторських пошуків стала розробка машини марки МРГ для лущення гороху і розколювання його на сім'ядолі. Конструктивно машина МРГ являє собою горизонтальний ротор з бичами та ситовий циліндр з повздовжніми гальмівними планками. Отвори ситового циліндра прямокутної форми, довга сторона яких розташована перпендикулярно його вісі. Рухаючись уздовж ротора під дією бичів зерно гороху зазнає навантажень здвигу та удару, що обумовлені взаємодією з бичами і гальмівними планками. Така взаємодія призводить до інтенсивного лущення зерна гороху та подрібнення його на сім'ядолі. Утворені сім’ядолі негайно виводяться з робочої зони машини шляхом просіювання через отвори ситового циліндра. Зерна, що не зазнали подрібнення виводяться сходом з ситового циліндра окремо. Виявлено, що для різних партій зерна з метою отримання найкращих результатів необхідне встановлення певних силових навантажень, що виконується регулюванням швидкості обертання ротора машини. Разом з тим, збільшення силових навантажень не призводить до лущення слабо розвинених зерен, що за звичай входять до складу зернової маси, та розколювання їх на сім'ядолі. При досягненні певної межі спостерігається руйнування таких зерен на шматки разом з насіннєвими оболонками. Враховуючи різницю в розмірах повноцінних і слабо розвинених зерен перед обробкою в машині МРГ доцільна операція фракціонування з вилученням мілкої фракції зерна з процесу переробки. Крім того, виявлено, що повноцінні зерна гороху (Рис. 1) у своїй масі завжди відрізняються міцністю, що до подрібнення на сім’ядолі та міцністю прикріплення оболонок. Виходячи з цього, режими обробки, що забезпечують мінімальну кількість утворення дрібки та мучки, повинні передбачати вибіркову силову дію на зерна, які відрізняються характеристиками міцності. Названу умову можливо досягти відповідною технологічною схемою переробки, що передбачає повторні обробки сходової фракції машини.
Рис.1 Зерно гороху

Слід зауважити, що при обробці в машині МРГ квіткові оболонки гороху відокремлюються зі збереженням кулеподібної форми (Рис. 2), мають низьку швидкість зависання та ефективно вилучаються в аспіраторах будь-якої конструкції.
Рис.2 Лузга гороху, що відокремлена в машині МРГ

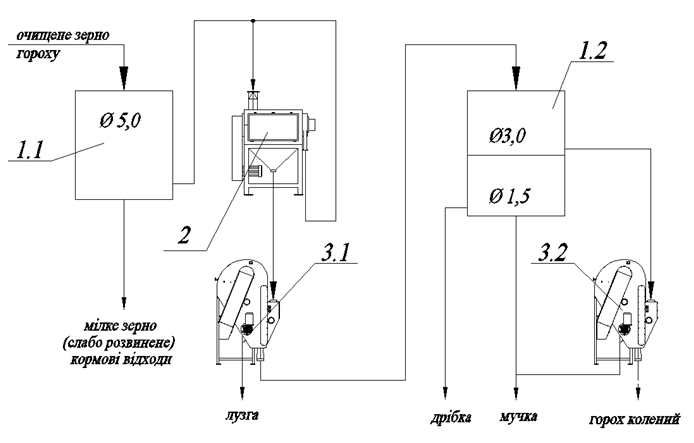
На основі наведених вище результатів досліджень була розроблена технологічна схема виробництва гороху коленого нешліфованого (Рис. 3). Виробнича апробація показала, що вихід круп з гороху, вироблених за наведеною схемою на 3-4 % вище, а ніж при використанні традиційної технології. За зовнішнім виглядом, отримані крупи, суттєво відрізняються від круп, вироблених за традиційною технологією. Рівна, глянцева поверхня зерен без слідів пошкодження надає крупі покращеного товарного вигляду (Рис. 4).
Рис. 3 Принципова технологічна схема виробництва круп з гороху нешліфованих. 1-розсів; 2-машина МРГ; 3-аспіратор

Рис. 4 Горох колений нешліфований

Таким чином, за результатами роботи рекомендована нова технологія переробки зерна гороху у крупи, технологічна схема та обладнання для її реалізації. Розроблені та поставлені на виробництво дві моделі машини МРГ продуктивністю до 1,5 т/год. і до 3,0 т/год. (www.olis.com.ua). Впровадження зазначеної технології дозволяє суттєво збільшити вихід круп з гороху, а також виробляти їх новий вид – горох колений нешліфований.
Література:
1. Крошко Г.Д. Правила організації і ведення технологічного процесу на круп'яних заводах. [Текст] / Г.Д. Крошко [та ін.]. – К.: Віпол, 1998. – 145c.
2. Шутенко Є.І. Технологія круп'яного виробництва [Текст] / Є.І. Шутенко, С.М. Соц. – К.: Освіта України, 2010. – 272с.

